|
|
Главная > О нашей продукции > Пластинчатые теплообменники > Пластинчатые теплообменники "Baode" > Пластинчатые теплообменники HBL100
Пластинчатые теплообменники HBL100
|
Пластинчатые меднопаяные теплообменники Baode серии HBL100 со встроенным дистрибьютором хладагента отличаются эффективностью теплопередачи и компактностью.
Применение в качестве:
- конденсатора;
- испарителя.
|
 |
Технические характеристики
- Направление потока: диагональное
- Материал пластин: нержавеющая сталь SS304 / SS316
- Материал соединений: нержавеющая сталь SS304
- Припой: медь / никель
- Утвержденные сертификаты: UL, CE, BV, DNV, GL, ISO9001, ISO14001
|
- Max. расход: 42,0 м³/ч
- Фреон: R-22, R-401, R-407, R-515A
- Max. / Min. температура: 200 / 190 °C
- Max. давление: 30 / 45 бар
|
 |
| Модель |
Кол-во пластин (шт) |
Производительность (кВт) |
Потеря давления (кПа) ** |
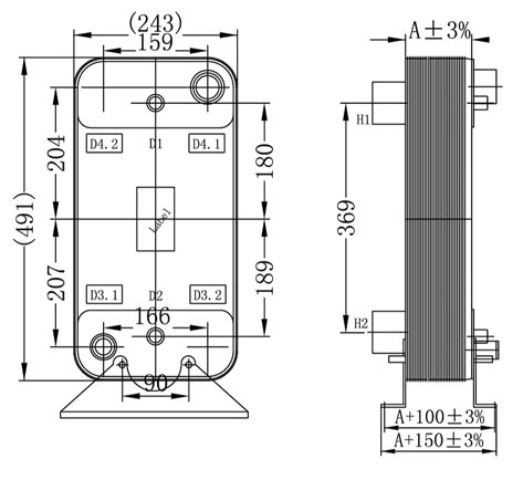
Размер
A
(мм) |
Диаметры присоед. трубопров (дюйм) |
Чертеж |
| Испаритель |
Конденсатор |
жидкость |
хладагент |
| HBL100E |
120 |
206 |
160 |
68 / 39 |
254 |
victaulic
2-1/2″ — 2-1/2″
servise — 1/2″ |
1-1/8″ — 2-1/8″ пайка |
 |
| 150 |
250 |
201 |
70 / 43 |
315 |
| 180 |
284 |
243 |
72 / 48 |
375 |
| HBL100D |
62 |
101 |
— |
53 / — |
136 |
victaulic
2″ — 2″
servise — 1/2″ |
1-1/8″ — 1-5/8″ пайка |
 |
| 82 |
141 |
— |
62 / — |
176 |
| 102 |
182 |
— |
69 / — |
217 |
| 122 |
221 |
— |
75 / — |
258 |
victaulic
2-1/2″ — 2-1/2″
servise — 1/2″ |
1-1/8″ — 2-1/8″ пайка |
| 142 |
259 |
— |
81 / — |
298 |
| 162 |
294 |
— |
86 / — |
339 |
| 182 |
325 |
— |
90 / — |
379 |
| 202 |
352 |
— |
93 / — |
420 |
| 222 |
379 |
— |
98 / — |
461 |
** - Потеря давления дана по потоку жидкости (воды) (испаритель/конденсатор).
Примеры соединений:
Вопросы по теплообменникам направляйте, пожалуйста:
Маргелову Георгию — vactekh@mail.ru
|